钛白粉学名二氧化钛(TiO2),,,,,,被以为是现在天下上性能最为优越的白色颜料。。。。。。它具有无毒、具有最佳的不透明性、最佳的白度和灼烁度,,,,,,普遍应用于涂料、塑料、造纸、印刷油墨、化纤、橡胶、陶瓷、化妆品、食物和医药等工业,,,,,,它被称为“工业味精”,,,,,,其人均消耗量作为权衡一个国家经济生长水平的主要指标,,,,,,也是权衡该国市场潜力的有力证据。。。。。。作为我国经济的基础工业,,,,,,钛白粉从基础上牵动着各个行业的生长神经,,,,,,经常被誉为国民经济生长的“晴雨表”。。。。。。其制造要领有两种,,,,,,硫酸法和氯化法。。。。。。
01硫酸法钛白生产工艺
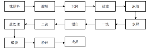
硫酸法起始于1916年,,,,,,主要质料为钛质料和硫酸。。。。。。钛质料既可接纳钛精矿也可接纳酸溶性钛渣,,,,,,产品可以是锐钛型,,,,,,也可以是金红石型。。。。。。详细历程为:将钛精矿或酸溶性钛渣与浓硫酸举行酸解反应天生硫酸氧钛,,,,,,经水解天生偏钛酸,,,,,,再经煅烧、破损等工序获得钛白粉产品。。。。。。硫酸法是现在海内应用最为普遍的钛白粉生产要领。。。。。。硫酸法钛白生产工艺见图1与图2。。。。。。
.png)
图1 硫酸法生产锐钛型钛白粉流程

图2 硫酸法生产金红石型钛白粉流程
02氯化法钛白生产工艺
氯化法由杜邦公司于1956年在美国最先实现工业化,,,,,,主要以金红石或氯化钛渣作为质料,,,,,,只能生产金红石型产品。。。。。。详细历程为:金红石或氯化钛渣首先经高温氯化生产四氯化钛,,,,,,再经提纯、氧化,,,,,,其中氧化工序是氯化法的焦点,,,,,,最后经洗涤、干燥、破损等后处置惩罚工序获得钛白粉产品。。。。。。除后处置惩罚工序为中止生产外,,,,,,氯化和氧化工序均为一连生产。。。。。。
氯化法钛白生产工艺见图3。。。。。。
.png)
图3 氯化法生产金红石型钛白粉流程
03硫酸法与氯化法钛白粉产品较量
粒径的差别:氯化法钛白粉的原子粒径在190-250纳米之间,,,,,,而硫酸法钛白粉的粒径在250-450纳米;;;;;;;
粒径漫衍的差别:氯化法钛白粉有更好的粒径漫衍;;;;;;;
色相的差别:由于粒径及杂质的问题,,,,,,硫酸法钛白粉的色相基本属于黄相,,,,,,而氯化法钛白粉偏蓝相;;;;;;;
疏散性的差别:二者没有显着差别。。。。。。现在已经研制出了适合水性、油性、塑料等种种系统的高疏散性产品;;;;;;;
遮掩力的差别:由于氯化法钛白粉粒度漫衍更为集中,,,,,,其遮掩力稍微高点;;;;;;;
价钱的差别:由于氯化法生产质料要求高,,,,,,生产装备投资大,,,,,,总体本钱要高于硫酸法,,,,,,因此,,,,,,价钱也较高。。。。。。
相比硫酸法生产钛白粉,,,,,,氯化法生产的钛白粉纯度更高,,,,,,性能更好。。。。。。同时具有流程短、一连化操作、“三废”排放少等优势,,,,,,更顺应国家环保政策趋严的态势,,,,,,代表未来钛白粉行业的生长趋势。。。。。。可是,,,,,,从国情出发,,,,,,氯化法对证料的要求高,,,,,,而我国的高钛渣产量小,,,,,,不适合大规模生长氯化法,,,,,,而生长硫酸法的质料供应富足。。。。。。氯化法产品都是金红石型钛白粉,,,,,,不可生产锐钛型钛白粉,,,,,,而有些行业只能使用锐钛型钛白粉,,,,,,以是氯化法钛白粉在应用领域上现在还不可完全取代硫酸法。。。。。。硫酸法和氯化法在海内仍将恒久并存。。。。。。